00187004_0
Compactregler LMV-D3-MP-F


00187004_0

Compact, dynamisch

Mit Serviceschnittstelle und Buskommunikation

Kompakte Baueinheit für VVS-Regelgeräte

  • Regler, Differenzdrucktransmitter und Stellantrieb in einem Gehäuse
  • Volumenströme Vmin und Vmax als Parameter gespeichert und werkseitig eingegeben
  • Optimal für Service am Schaltschrank oder am Raumbediengerät
  • Änderung von Parametern mit Einstellgeräten
  • Geeignet für konstante und variable Volumenströme sowie Vmin-Vmax-Umschaltung
  • Mögliche Buskommunikation mit Schnittstellen der Standards MP-Bus, LonWorks, Modbus RTU, KNX

Anwendung

Anwendung

  • Elektronische Volumenstromregler Compact sind regelungstechnische Kompletteinheiten für VVS-Regelgeräte
  • Differenzdruck-Transmitter, Reglerelektronik und Stellantrieb in einem Gehäuse vereinigt
  • Unterschiedliche Regelaufgaben durch entsprechende Beschaltung des Sollwertsignal-Eingangs
  • Raumtemperaturregler, Gebäudeleittechnik, Luftqualitätsregler und andere steuern mit ihrem Ausgangssignal (als Spannungssignal oder Datenpunkt) die variable Volumenstromregelung
  • Mit Schaltern oder Relais sind lokale Zwangssteuerungen möglich (abhängig von der Reglervariante)
  • Volumenstrom-Istwert steht als lineares Spannungssignal oder Datenpunkt zur Verfügung
  • Regler werkseitig parametrisiert


Die übliche Filterung in Komfortklimaanlagen ermöglicht den Reglereinsatz in der Zuluft ohne zusätzliche Staubschutzmaßnahmen. Da zur Volumenstrommessung ein Teilvolumenstrom durch den Transmitter geleitet wird, ist zu beachten:


  • Bei starkem Staubanfall in den Räumen sind entsprechende Abluftfilter vorzuschalten
  • Ist die Luft mit Flusen oder klebrigen Bestandteilen verschmutzt oder mit aggressiven Medien beladen, können keine Compactregler eingesetzt werden

Beschreibung

Bauteile und Eigenschaften

  • Sensor nach dynamischem Messprinzip
  • Mechanische Anschläge zur Begrenzung der Klappenstellungen
  • Überlastsichere Antriebe
  • Entriegelungstaste zur Handbetätigung

Technische Information

Funktion, Technische Daten, Bestellschlüssel, Produktbeziehungen

  • Funktion
Funktionsprinzip Easyregler und Compactregler 00132245_0
① Differenzdrucktransmitter
② Stellantrieb
③ Volumenstromregler
④ Sollwertsignal


Funktionsbeschreibung

Charakteristisch für Volumenstrom-Regelgeräte ist ein geschlossener Regelkreis zur Regelung des Volumenstromes, das heißt Messen – Vergleichen – Stellen.

Die Messung des Volumenstromes erfolgt durch Messung eines Differenzdruckes (Wirkdruck). Das Volumenstrom-Regelgerät enthält dazu einen Differenzdrucksensor.

Der Wirkdruck wird vom integrierten Drucktransmitter in ein Spannungssignal umgesetzt und vom Mikroprozessor des Reglers ausgewertet. Der Volumenstrom-Istwert steht als Datenpunkt oder als Spannungssignal zur Verfügung. Durch die werkseitige Justage entspricht 10 V DC des Spannungssignals immer dem Nennvolumenstrom (VNenn).

Der Volumenstrom-Sollwert wird von einem übergeordneten Regler (z. B. Raumtemperaturregler, Luftqualitätsregler, Gebäudeleittechnik) als Spannungssignal oder Datenpunkt oder lokal durch Schaltkontakte vorgegeben. Die variable Volumenstromregelung erfolgt zwischen Vmin und Vmax. Die Übersteuerung der Raumtemperaturregelung durch Zwangsschaltungen, beispielsweise Absperrung, ist möglich.

Der Regler vergleicht den Volumenstrom-Sollwert mit dem aktuellen Istwert und steuert der Regelabweichung entsprechend den internen Stellantrieb.

Volumenstrom-Parameter und Spannungsbereiche sind im Regler gespeichert. Kundenseitige Änderungen lassen sich mit einem Einstellgerät, Notebook mit Service-Tool oder bei Nutzung von Busschnittstellen leicht durchführen.

Volumenstromregelung

  • Volumenstromregler arbeitet kanaldruckunabhängig
  • Druckschwankungen bewirken keine bleibenden Volumenstromabweichungen
  • Eine Totzone (Hysterese), innerhalb der die Stellklappe nicht bewegt wird, sorgt für stabile Regelung

Varianten, Produktdetails

  • Varianten
  • MP-Bus/Analog
  • LonWorks
  • Modbus RTU

Die Anbauteile werden mit dem Bestellschlüssel des VVS-Regelgerätes definiert.

Compactregler für VVS-Regelgeräte

Bestellschlüsseldetail Artikelnummer Typ VVS-Regelgeräte, Serie

BC0

A00000043143

LMV-D3L-MP-F

BC0

A00000043141

LMV-D3-MP-F

BC0

A00000043140

LMV-D3-MP

④⑥

BC0

A00000043142

NMV-D3-MP

BC0

A00000043140

2 × LMV-D3-MP

BL0

M466ES7

LMV-D3LON

② ④

BL0

M466ES8

NMV-D3LON

BM0

A00000025995

LMV-D3-MOD

② ④

BM0

A00000043588

NMV-D3-MOD

BM0

A00000025995

2 × LMV-D3-MOD

BM0-J6

A00000044861

LMV-D3-MOD-J6

② ④

BM0-J6

A00000044862

NMV-D3-MOD-J6

BM0-J6

A00000044861

2 × LMV-D3-MOD-J6

XB0

M466DC1

227V-024-10

② ③ ④

XB0

M466DC1

2 × 227V-024-10

LN0

M466EG7

GLB181.1E/3

② ③ ④

LN0

M466EG7

2 × GLB181.1E/3

LK0

A00000043586

GLB181.1E/KN

② ③ ④

LK0

A00000043586

2 × GLB181.1E/KN

① LVC

② TVR

③ TVJ, TVT

④ TZ-Silenzio, TA-Silenzio, TVZ, TVA

⑤ TVM

⑥ TVR, Ersatzteil für LMV-D3-MP-F


Anwendung

  • Elektronischer Volumenstromregler Typ LMV-D3L-MP-F, LMV-D3-MP, LMV-D3-MP-F oder NMV-D3-MP als Compactregler
  • Variable oder konstante Volumenstromregelung
  • Messung des Volumenstroms nach dem dynamischen Messprinzip
  • Spannungsbereich für das Istwert- und Sollwertsignal 0 – 10 V DC oder 2 – 10 V DC
  • MP-Bus-Schnittstelle: Maximal acht Teilnehmer, sind innerhalb eines MP-Bus (lokales Netzwerk) adressierbar. Damit ist die Integration in übergeordnete Systeme (LonWorks, EIB-Konex, Modbus RTU und BACnet) möglich oder ein DDC-Regler mit MP-Bus-Schnittstelle steuert den Compactregler.
  • Regler mit NFC Technologie, Einstell- und Betriebsdaten sind per Smartphone App auslesbar

Ausführungen

BC0

  • LMV-D3L-MP-F für LVC
  • LMV-D3-MP-F für TVR
  • NMV-D3-MP für TVJ, TVT
  • LMV-D3-MP für TZ-Silenzio, TA-Silenzio, TVZ, TVA
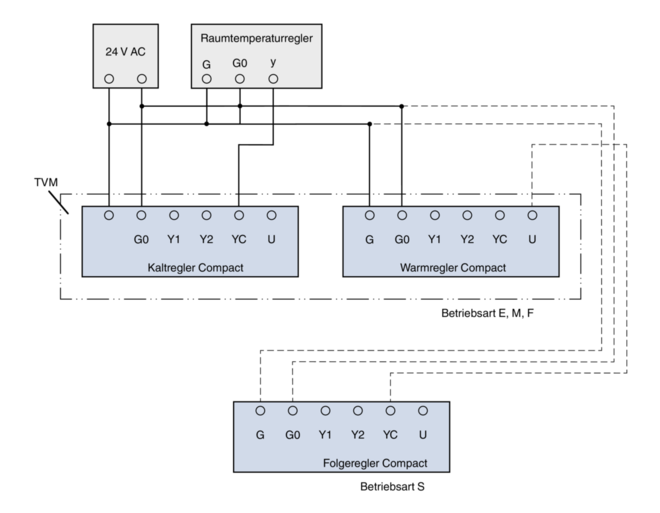
  • 2 × LMV-D3-MP für TVM

Ergänzende Produkte

  • AT-VAV-B: Einstellgerät

Signalspannungsbereich

  • 0: 0 – 10 V DC
  • 2: 2 – 10 V DC mit Absperrfunktion (< 0,1 V DC)

Betriebsarten

E: Einzel und M: Master

  • Vmin: Minimaler Volumenstrom
  • Vmax: Maximaler Volumenstrom


S: Slave

  • Vmin: 0 %
  • Vmax: Volumenstrom-Verhältnis zum Masterregler


F: Festwert

  • Vmin: Konstanter Volumenstrom
  • Vmax: 100 %


Die Parametrisierung erfolgt bei der werkseitigen Justage des Compactreglers. Die gewünschte Betriebsart und die Volumenströme werden bei der Bestellung im Bestellschlüssel definiert.

Inbetriebnahme

  • Einstellarbeiten sind nicht erforderlich
  • Bei Einbau der Volumenstrom-Regelgeräte auf die richtige Zuordnung, den bestellten Volumenströmen entsprechend achten
  • Nach Einbau und Verdrahtung ist der Regler für den Betrieb an der Analogschnittstelle betriebsbereit
  • Bei Nutzung der MP-Busschnittstelle sind zusätzliche Inbetriebnahmeschritte erforderlich

Compactregler LMV-D3L-MP-F

Versorgungsspannung (Wechselspannung)

24 V AC ± 20 %, 50/60 Hz

Versorgungsspannung (Gleichspannung)

24 V DC −10/+20 %

Anschlussleistung (Wechselspannung)

Max. 3,5 VA

Anschlussleistung (Gleichspannung)

Max. 2 W

Drehmoment

5 Nm

Laufzeit für 90°

120 – 150 s

Eingang Sollwertsignal

0 – 10 V DC, Ra > 100 kΩ

Ausgang Istwertsignal

0 – 10 V DC, max. 0,5 mA

Schutzklasse

III (Schutzkleinspannung)

Schutzgrad

IP 54

EG-Konformität

EMV nach 2014/30/EU, Niederspannung nach 2014/35/EU

Gewicht

0,5 kg


Compactregler LMV-D3-MP und LMV-D3-MP-F

Versorgungsspannung (Wechselspannung)

24 V AC ± 20 %, 50/60 Hz

Versorgungsspannung (Gleichspannung)

24 V DC −10/+20 %

Anschlussleistung (Wechselspannung)

Max. 4 VA

Anschlussleistung (Gleichspannung)

Max. 2 W

Drehmoment

5 Nm

Laufzeit für 90°

110 – 150 s

Eingang Sollwertsignal

0 – 10 V DC, Ra > 100 kΩ

Ausgang Istwertsignal

0 – 10 V DC, max. 0,5 mA

Schutzklasse

III (Schutzkleinspannung)

Schutzgrad

IP 54

EG-Konformität

EMV nach 2014/30/EU

Gewicht

0,5 kg


Compactregler NMV-D3-MP

Versorgungsspannung (Wechselspannung)

24 V AC ± 20 %, 50/60 Hz

Versorgungsspannung (Gleichspannung)

24 V DC −10/+20 %

Anschlussleistung (Wechselspannung)

Max. 5 VA

Anschlussleistung (Gleichspannung)

Max. 3 W

Drehmoment

10 Nm

Laufzeit für 90°

110 – 150 s

Eingang Sollwertsignal

0 – 10 V DC, Ra > 100 kΩ

Ausgang Istwertsignal

0 – 10 V DC, max. 0,5 mA

Schutzklasse

III (Schutzkleinspannung)

Schutzgrad

IP 54

EG-Konformität

EMV nach 2014/30/EU

Gewicht

0,7 kg


Anwendung

  • Elektronischer Volumenstromregler Typ LMV-D3LON oder NMV-D3LON als Compactregler
  • Variable oder konstante Volumenstromregelung
  • Messung des Volumenstroms nach dem dynamischen Messprinzip
  • Spannungsbereich für das Istwertsignal 2 – 10 V DC
  • Volumenstromregler nach LonMark zertifiziert
  • LonWorks-Schnittstellen zur Übertragung von standardisierten Netzwerkvariablen
  • Funktionsprofile: Node-Object #0, Damper-Actuator-Object #8110, Open-Loop-Sensor-Object #1 und Thermostat-Object #8060
  • Mit dem Thermostat-Object #8060 lassen sich Einzelraumregelungen realisieren
  • Zur Konfiguration steht ein Plug-in für alle LNS-basierenden Netzwerkintegrationstools (ab LNS-Version 3.3) zur Verfügung

Ausführungen

BL0

  • LMV-D3LON für TVR, TZ-Silenzio, TA-Silenzio, TVZ, TVA
  • NMV-D3LON für TVJ, TVT

Ergänzende Produkte

  • AT-VAV-B: Einstellgerät

Signalspannungsbereich

Istwertsignal

  • 2: 2 – 10 V DC

Inbetriebnahme

  • Einbindung in das Gesamtsystem muss durch einen geschulten LonWorks-Systemintegrator erfolgen

Compactregler LMV-D3LON

Versorgungsspannung (Wechselspannung)

24 V AC ± 20 %, 50/60 Hz

Versorgungsspannung (Gleichspannung)

24 V DC −10/+20 %

Anschlussleistung (Wechselspannung)

Max. 5,5 VA

Anschlussleistung (Gleichspannung)

Max. 3 W

Drehmoment

5 Nm

Laufzeit für 90°

110 – 150 s

Kommunikation

LonWorks-Transceiver FTT-10A, free topology, twisted pair

Ausgang Istwertsignal

2 – 10 V DC, max. 0,5 mA

Schutzklasse

III (Schutzkleinspannung)

Schutzgrad

IP 54

EG-Konformität

EMV nach 2014/30/EU

Gewicht

0,5 kg


Compactregler NMV-D3LON

Versorgungsspannung (Wechselspannung)

24 V AC ± 20 %, 50/60 Hz

Versorgungsspannung (Gleichspannung)

24 V DC −10/+20 %

Anschlussleistung (Wechselspannung)

Max. 6 VA

Anschlussleistung (Gleichspannung)

Max. 3,5 W

Drehmoment

10 Nm

Laufzeit für 90°

110 – 150 s

Kommunikation

LonWorks-Transceiver FTT-10A, free topology, twisted pair

Ausgang Istwertsignal

2 – 10 V DC, max. 0,5 mA

Schutzklasse

III (Schutzkleinspannung)

Schutzgrad

IP 54

EG-Konformität

EMV nach 2014/30/EU

Gewicht

0,7 kg


Anwendung

  • Elektronischer Volumenstromregler Typ LMV-D3-MOD (LMV-D3-MOD-J6) oder NMV-D3-MOD (NMV-D3-MOD-J6) als Compactregler
  • Variable oder konstante Volumenstromregelung
  • Messung des Volumenstroms nach dem dynamischen Messprinzip
  • Kommunikationsschnittstelle Modbus RTU mit einstellbaren Kommunikationsparametern
  • Sollwertvorgabe und Zwangssteuerungen durch Datenübertragung mit übergeordnetem Modbus-Master
  • Lokale Zwangssteuerung mit Schaltkontakten oder Relais möglich (nur bei Versorgungsspannung 24 V AC)
  • Ausgabe von Statusmeldungen wie Volumenstrom-Istwert und Klappenstellung an den Modbus
  • Mögliche Aufschaltung eines aktiven Fühlers oder Schaltkontaktes zur Integration in den Modbus (Konverterfunktion)
  • Konfiguration des Reglers und der Kommunikationsparameter mit Einstellgerät oder PC-Tool

Ausführungen

  • BM0: ...-MOD: Compactregler mit Anschlussleitung und offenen Aderenden
  • BM0-J6: ...-MOD-J6: Compactregler mit Anschlussbuchse RJ12 passend zum Anschluss an das Zonenmodul X-AIR-ZMO-MOD (Regelungssystem X-AIRCONTROL)


  • LMV-D3-MOD, LMV-D3-MOD-J6 für TVR, TZ-Silenzio, TA-Silenzio, TVZ, TVA
  • NMV-D3-MOD, NMV-D3-MOD-J6 für TVJ, TVT
  • 2 × LMV-D3-MOD, LMV-D3-MOD-J6 für TVM

Ergänzende Produkte

  • AT-VAV-B: Einstellgerät
  • X-AIR-ZMO-MOD: Zonenmodul für Modbus RTU zur Einzelraumregelung

Kommunikationsschnittstelle

  • Modbus RTU (RS-485)
  • Datenpunkte entsprechen der Modbus-Registerliste

Betriebsarten

  • Vmin: Minimaler Volumenstrom
  • Vmax: Maximaler Volumenstrom
  • AUF: Regelklappe geöffnet
  • ZU: Regelklappe geschlossen


Die Parametrisierung erfolgt bei der werkseitigen Justage des Compactreglers. Die gewünschte Betriebsart und die Volumenströme werden bei der Bestellung im Bestellschlüssel definiert.

Inbetriebnahme

  • Konfiguration der Schnittstelle Modbus (Netzwerkadresse) mit Einstellgerät oder PC-Tool durchführen
  • Bei Einbau der Volumenstrom-Regelgeräte auf die richtige Zuordnung, den bestellten Volumenströmen entsprechend achten

BM0

Sollwertvorgabe

  • Das Raum- oder Gebäudeautomationssystem überträgt mit dem Modbus ein Führungssignal
  • Der aktuelle Volumenstrom-Sollwert ist abhängig vom Führungssignal und den gespeicherten Parametern
  • Das Führungssignal wird als Prozentwert übertragen und führt zu einem Volumenstrom-Sollwert zwischen Vmin und Vmax
  • Vmin = 0 und Vmax = VNenn ermöglicht dem Automatisierungssystem den gesamten Einstellbereich des VVS-Regelgerätes zu nutzen
  • Mit Vmin = 0 führt die Vorgabe von 0 % zum Schließen der Regelklappe
  • Vmin > 0 und/oder Vmax < VNenn ergibt einen reduzierten variablen Volumenstrombereich bei höherer Auflösung der Ansteuerung
  • Registeradresse 1 ermöglicht Zwangssteuerungen Vmin, Vmax, Regelklappe auf, Regelklappe zu


Istwertausgabe

  • Der Volumenstrom-Istwert steht an Registeradresse 7 als Absolutwert in m³/h zur Verfügung

Compactregler LMV-D3-MOD, LMV-D3-MOD-J6

Versorgungsspannung (Wechselspannung)

24 V AC ± 20 %, 50/60 Hz

Versorgungsspannung (Gleichspannung)

24 V DC −10/+20 %

Anschlussleistung (Wechselspannung)

Max. 4 VA

Anschlussleistung (Gleichspannung)

Max. 2 W

Drehmoment

5 Nm

Laufzeit für 90°

150 s

Kommunikation

Modbus RTU (RS-485), nicht galvanisch getrennt

Übertragungsgeschwindigkeiten

9600, 19200, 38400, 76800, 115200 Baud (Werkseinstellung 38400 Baud)

Übertragungsformate

1-8-N-2, 1-8-N-1, 1-8-E-1, 1-8-O-1 (Werkseinstellung 1-8-N-2)

Terminierung Modbus

120 Ω, zuschaltbar

Schutzklasse

III (Schutzkleinspannung)

Schutzgrad

IP 54

EG-Konformität

EMV nach 2014/30/EU, Niederspannung nach 2014/35/EU

Gewicht

0,5 kg


Compactregler NMV-D3-MOD, NMV-D3-MOD-J6

Versorgungsspannung (Wechselspannung)

24 V AC ± 20 %, 50/60 Hz

Versorgungsspannung (Gleichspannung)

24 V DC −10/+20 %

Anschlussleistung (Wechselspannung)

Max. 5 VA

Anschlussleistung (Gleichspannung)

Max. 3 W

Drehmoment

5 Nm

Laufzeit für 90°

150 s

Kommunikation

Modbus RTU (RS-485), nicht galvanisch getrennt

Übertragungsgeschwindigkeiten

9600, 19200, 38400, 76800, 115200 Baud (Werkseinstellung 38400 Baud)

Übertragungsformate

1-8-N-2, 1-8-N-1, 1-8-E-1, 1-8-O-1 (Werkseinstellung 1-8-N-2)

Terminierung Modbus

120 Ω, zuschaltbar

Schutzklasse

III (Schutzkleinspannung)

Schutzgrad

IP 54

EG-Konformität

EMV nach 2014/30/EU, Niederspannung nach 2014/35/EU

Gewicht

0,7 kg


Registerliste Modbus

Verwendung Nummer Adresse Zugriff Einheit Bedeutung

Betrieb

1

0

R, W

%

Sollwert

Betrieb

2

1

R, W


Zwangssteuerung

Betrieb

3

2

R, W


Kommando für Service und Test

Betrieb

4

3

R


Antriebstyp

Betrieb

5

4

R

%

Klappenstellung, relativ

Betrieb

6

5

R

°

Klappenstellung, absolut

Betrieb

7

6

R

%

Volumenstrom, relativ

Betrieb

8

7

R

m³/h

Volumenstrom, absolut

Betrieb

9

8

R

mV, Ω

Istwert der aufgeschalteten Funktion (Konverterfunktion)

Service

101

100

R


Seriennummer, Teil 1

Service

102

101

R


Seriennummer, Teil 2

Service

103

102

R


Seriennummer, Teil 4

Service

104

103

R


Firmware-Version des Modbus-Moduls

Service

105

104

R


Störungs- und Servicemeldungen

Service

106

105

R, W

%

Minimaler Volumenstrom

Service

107

106

R, W

%

Maximaler Volumenstrom

Service

108

107

R, W


Sensortyp

Service

109

108

R, W


Sollwert (Verhalten) bei Kommunikationsunterbrechnung

R: Lesen

W: Schreiben

Register 1 – 3 (Schreibregister Betrieb): flüchtig und deshalb periodisch zu aktualisieren

Register 106 – 108 (Schreibregister Service): nicht flüchtig


Analog (Gruner), Analog (Siemens), KNX (Siemens)

  • Analog (Gruner)
  • Analog (Siemens)
  • KNX (Siemens)

Anwendung

  • Elektronischer Volumenstromregler Typ 227V-024-10 als Compactregler
  • Variable oder konstante Volumenstromregelung
  • Messung des Volumenstroms nach dem dynamischen Messprinzip
  • Spannungsbereich für das Istwert- und Sollwertsignal 0 – 10 V DC oder 2 – 10 V DC

Ausführungen

XB0

  • 227V-024-10 für TVR, TVJ, TVT, TZ-Silenzio, TA-Silenzio, TVZ, TVA
  • 2 × 227V-024-10 für TVM

Ergänzende Produkte

  • AT-VAV-G: Einstellgerät

Signalspannungsbereich

  • 0: 0 – 10 V DC
  • 2: 2 – 10 V DC mit Absperrfunktion (< 0,8 V DC)

Betriebsarten

E: Einzelbetrieb und M: Masterbetrieb

  • Vmin: minimaler Volumenstrom
  • Vmax: maximaler Volumenstrom


S: Slavebetrieb

  • Vmin: 0 %
  • Vmax: Volumenstrom-Verhältnis zum Masterregler


F: Festwert

  • Vmin: konstanter Volumenstrom
  • Vmax: 100 %


Die Parametrisierung erfolgt bei der werkseitigen Justage des Compactreglers. Die gewünschte Betriebsart und die Volumenströme werden bei der Bestellung im Bestellschlüssel definiert.

Inbetriebnahme

  • Einstellarbeiten sind nicht erforderlich
  • Bei Einbau der Volumenstrom-Regelgeräte auf die richtige Zuordnung, den bestellten Volumenströmen entsprechend achten
  • Nach Einbau und Verdrahtung ist der Regler betriebsbereit

Compactregler 227V-024-10

Versorgungsspannung (Wechselspannung)

24 V AC ± 20 %, 50/60 Hz

Versorgungsspannung (Gleichspannung)

24 V DC ±20 %

Anschlussleistung (Wechselspannung)

Max. 5,5 VA

Anschlussleistung (Gleichspannung)

Max. 3 W

Drehmoment

10 Nm

Laufzeit für 90°

100 s

Eingang Sollwertsignal

0 – 10 V DC, Ra > 100 kΩ

Ausgang Istwertsignal

0 – 10 V DC, max. 0,5 mA

Schutzklasse

III (Schutzkleinspannung)

Schutzgrad

IP 42

EG-Konformität

EMV nach 2014/30/EU

Gewicht

0,570 kg


Anwendung

  • Elektronischer Volumenstromregler Typ GLB181.1E/3 als Compactregler
  • Variable oder konstante Volumenstromregelung
  • Messung des Volumenstroms nach dynamischem Messprinzip
  • Spannungsbereich für das Istwert- und Sollwertsignal 0 – 10 V DC
  • Für Raumtemperaturregler mit Ausgangssignal 0 – 10 V DC

Ausführungen

LN0

  • GLB181.1E/3 für TVR, TVJ, TVT, TZ-Silenzio, TA-Silenzio, TVZ, TVA
  • 2 × GLB181.1E/3 für TVM

Ergänzende Produkte

  • AT-VAV-S: Einstellgerät

Signalspannungsbereich

  • 0: 0 – 10 V DC

Betriebsarten

E: Einzel und M: Master

  • Vmin: minimaler Volumenstrom
  • Vmax: maximaler Volumenstrom


S: Slave

  • Vmin: 0 %
  • Vmax: Volumenstrom-Verhältnis zum Masterregler


F: Festwert

  • Vmin: konstanter Volumenstrom
  • Vmax: 100 %


Die Parametrisierung erfolgt bei der werkseitigen Justage des Compactreglers. Die gewünschte Betriebsart und die Volumenströme werden bei der Bestellung im Bestellschlüssel definiert.

Inbetriebnahme

  • Einstellarbeiten sind nicht erforderlich
  • Bei Einbau der Volumenstrom-Regelgeräte auf die richtige Zuordnung, den bestellten Volumenströmen entsprechend achten
  • Nach Einbau und Verdrahtung ist der Regler betriebsbereit

Compactregler GLB181.1E/3

Versorgungsspannung (Wechselspannung)

24 V AC ± 20 %, 50/60 Hz

Anschlussleistung (Wechselspannung)

Max. 3 VA

Drehmoment

10 Nm

Laufzeit für 90°

125 – 150 s

Eingang Sollwertsignal

0 – 10 V DC, Ra > 100 kΩ

Ausgang Istwertsignal

0 – 10 V DC, max. 1 mA

Schutzklasse

III (Schutzkleinspannung)

Schutzgrad

IP 54

EG-Konformität

EMV nach 2014/30/EU

Gewicht

0,6 kg


Anwendung

  • Elektronischer Volumenstromregler Typ GLB181.1E/KN als Compactregler
  • Variable oder konstante Volumenstromregelung
  • Messung des Volumenstroms nach dynamischem Messprinzip
  • Kommunikationsschnittstelle KNX (S-Mode und LTE-Mode) und PL-Link (Peripheriebus) mit einstellbaren Kommunikationsparametern
  • Sollwertvorgabe und Zwangssteuerungen durch Datenübertragung mit einem übergeordneten System (Siemens Desigo, Siemens Synco 700 oder S-Mode-kompatible Systeme)
  • Ausgabe von Statusmeldungen wie Volumenstrom-Istwert und Klappenstellung an die Schnittstelle
  • Konfiguration des Reglers und der Kommunikationsparameter mit Einstellgerät oder Inbetriebnahmetool

Ausführungen

LK0

  • GLB181.1E/KN für TVR, TVJ, TVT, TZ-Silenzio, TA-Silenzio, TVZ, TVA
  • 2 × GLB181.1E/KN für TVM

Ergänzende Produkte

  • AT-VAV-S: Einstellgerät AST20

Kommunikationsschnittstelle

  • KNX im S-Mode und LTE-Mode
  • PL-Link (Peripheriebus)

Betriebsarten

  • Variable Volumenstromregelung: Vmin – Vmax
  • Konstantvolumenstromregelung: V


Die Parametrisierung erfolgt bei der werkseitigen Justage des Compactreglers. Die gewünschte Betriebsart und die Volumenströme werden bei der Bestellung im Bestellschlüssel definiert.

Inbetriebnahme

  • Konfiguration der Schnittstelle mit Einstellgerät oder Inbetriebnahmetool durchführen
  • Bei Einbau der Volumenstrom-Regelgeräte auf die richtige Zuordnung, den bestellten Volumenströmen entsprechend achten

LK0

Sollwertvorgabe

  • Das Raum- oder Gebäudeautomationssystem überträgt mit dem KNX-Bus ein Führungssignal
  • Der aktuelle Volumenstrom-Sollwert ist abhängig vom Führungssignal und den gespeicherten Parametern
  • Das Führungssignal wird als Prozentwert übertragen und führt zu einem Volumenstrom-Sollwert zwischen Vmin und Vmax
  • Vmin = 0 und Vmax = VNenn ermöglicht dem Automatisierungssystem den gesamten Einstellbereich des VVS-Regelgerätes zu nutzen
  • Vmin > 0 und/oder Vmax < VNenn ergibt einen reduzierten variablen Volumenstrombereich bei höherer Auflösung der Ansteuerung
  • Mit gleichbleibendem Führungssignal wird ein konstanter Volumenstrom geregelt


Istwertausgabe

  • Volumenstrom-Istwert und Klappenstellung stehen zur Verfügung

Compactregler GLB181.1E/KN

Versorgungsspannung (Wechselspannung)

24 V AC ± 20 %, 50/60 Hz

Anschlussleistung (Wechselspannung)

Max. 3 VA

Drehmoment

10 Nm

Laufzeit für 90°

125 – 150 s

Kommunikation

KNX, TP1-256 (el. isoliert), Busstromaufnahme 5 mA

Schutzklasse

III (Schutzkleinspannung)

Schutzgrad

IP 54

EG-Konformität

EMV nach 2014/30/EU

Gewicht

0,6 kg


Datenpunkte KNX im S-Mode

Name im Tool ETS E: Eingang Flags Datenpunkttyp Wertebereich
Name im Tool ETS A: Ausgang K L S Ü A ID DPT-Name Format Einheit Wertebereich

Störungsinformation

A

1

0

0

1

0

219.001

_AlarmInfo

6 Byte


[0–255]=Log-Nummer, [0–2]=Alarmpriorität, [0–14]=Application area, [0–4]=Fehlerklasse, [0–7]=Attribute, [0–7]=Störungszustand

Störungszustand

A

1

0

0

1

0

1.005

_Alarm

1 bit


0=Normal, 1=Gestört

Störungsübertragung

E

1

0

1

0

1

1.003

_Enable

1 bit


0=Sperren, 1=Freigeben

Vorgabewert

E

1

0

1

0

1

5.001

_Scaling

1 Byte

%

[0–100], Auflösung 0,4 %

Positions-Istwert

A

1

1

0

1

0

5.001

_Scaling

1 Byte

%

[0–100], Auflösung 0,4 %

Volumenstrom-Istwert

A

1

1

0

1

0

8.010

_Percent_V16

2 Byte

%

–327,68–327,67 %, Auflösung 0,01 %

Volumenstrom-Istwert

A

1

1

0

1

0

14.077

_Value_Volume_Flux

4 Byte

m³/s

Auflösung 1 m³/s

Störung

A

1

1

0

1

0

1.002

_Bool

1 bit


0=Kein Fehler, 1=Fehler

Simulation Vorgabewert

A

1

1

0

1

0

1.002

_Bool

1 bit


0=Kein Fehler, 1=Fehler

K: Kommunikation

L: Lesen

S: Schreiben

Ü: Übertragen

A: Aktualisieren


Downloads

Produktinfos

production {"x-frame-options"=>"SAMEORIGIN", "x-xss-protection"=>"0", "x-content-type-options"=>"nosniff", "x-permitted-cross-domain-policies"=>"none", "referrer-policy"=>"strict-origin-when-cross-origin", "strict-transport-security"=>"max-age=31536000; includeSubDomains", "content-type"=>"text/html; charset=utf-8", "link"=>"</assets/application-efbc495b06ca980ef13dc743756002fce2f413f798fecb64c7f0c81954c16402.css>; rel=preload; as=style; nopush,</assets/print-fec2e47d6d8dcc5d4c101139f17046ba981ca1c12f71e7e403fba50cc7584175.css>; rel=preload; as=style; nopush,</assets/other_js/modernizr.custom.93544-c26374a79d804901074bb4aa6fd3fa44ea22e840389915d2adce16b024021ef3.js>; rel=preload; as=script; nopush,</assets/other_js/js.cookie.min-de103d86d1919b40950f791699b4ce768137fde41af09b35ff92bde369732183.js>; rel=preload; as=script; nopush,</assets/other_js/jquery-3.5.1-2c4ce18a1a3f144c333912efc24a76c9a165a0dba9f88a499985df1af0a196a2.js>; rel=preload; as=script; nopush"}

Seite teilen

Diese Seite weiterempfehlen

Hier haben Sie die Möglichkeit diese Seite als Link weiter zu empfehlen.

Mit Stern (*) markierte Felder sind Pflichtfelder.

Kontakt

Vielen dank für Ihre Nachricht!

Ihre Empfehlung wurde verschickt und sollte jeden Moment beim Empfänger eingehen.

Kontakt

Wir sind für Sie da

Bitte spezifizieren Sie das Thema Ihrer Anfrage und Ihre Kontaktdaten.
Tel.: +49 (0)2845 / 202-0 | Fax: +49 (0)2845/202-265

Anhang (max. 10MB)

Mit Stern (*) markierte Felder sind Pflichtfelder.

Kontakt

Vielen Dank für Ihre Nachricht!

Ihre Nachricht in ist unserem Service Center eingegangen und wird bearbeitet.
Unsere Abteilung für Service-Anfragen wird sich in Kürze mit Ihnen in Verbindung setzten.
Für allgemeine Fragen zu Produkten und Services erreichen Sie uns auch unter:
Tel.: +49 (0)2845 / 202-0 | Fax: +49 (0)2845/202-265

Kontakt

Wir sind für Sie da

Bitte spezifizieren Sie das Thema Ihrer Anfrage und Ihre Kontaktdaten.
Tel.: +49 (0)2845 / 202-0 | Fax: +49 (0)2845/202-265

Anhang (max. 10MB)

Mit Stern (*) markierte Felder sind Pflichtfelder.

Kontakt

Vielen Dank für Ihre Nachricht!

Ihre Nachricht in ist unserem Service Center eingegangen und wird bearbeitet.
Unsere Abteilung für Service-Anfragen wird sich in Kürze mit Ihnen in Verbindung setzten.
Für allgemeine Fragen zu Produkten und Services erreichen Sie uns auch unter:
Tel.: +49 (0)2845 / 202-0 | Fax: +49 (0)2845/202-265